
?適用范圍
石油、天然氣、石化、化工、農藥等行業產生的高含鹽廢水的處理及廢水 濃縮。
基本原理
利用氣液平衡和固液密度差分離原理,實現固形物和液相有效分離。
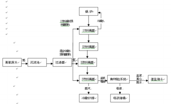
工藝流程
廢水經預處理脫除 H2 S 等還原性物質,再經過三相流分離,通過氣液分離 使冷凝液中 Cl-含量降低,冷凝液處理后經吸附去除 CODCr ,回收利用或達標外 排;三相流分離冷凝液的同時,結晶析出氯化鈉,通過固體收集器確保產出氯 化鈉達到精制工業鹽優級標準,使廢水得到綜合治理,達標排放,并回收利用 廢水中的部分有用資源的目的。
工藝流程圖

關鍵技術或設計特征
采用三相流分離技術。
穩定分離出水氯根技術,開發出新型帶自動沖洗的氣液分離裝置,使冷凝 液 Cl-含量≤10mg/L,達到國家污水綜合排放標準(一級)和鍋爐用水標準。
鹽質潔凈技術,開發出新型帶浮選裝置的固體收集器,增加淘洗功能,達 到較高的排放固液比,保持固體排放通暢及浮選產品的純度及質量要求。
上一篇: 同軸電絮凝水處理系統
服務熱線

